怎么完成風電-制氫-充電機充電燃料蓄電池-超級電容器混合體系操控?
2017-10-31 9:48:21??????點擊:
風能的動搖性及間歇性致使傳統風力機出力不可控,即出力曲線與負荷調度曲線不一致。
本文結構了一種風電/制氫/充電機充電燃料蓄電池/超級電容器耦合于直流母線的結構。針對風電/制氫/充電機充電燃料蓄電池/超級電容器混合體系10種運轉方法,提出了一種能量辦理戰略,確保在各個操控單元的效果下,能量和諧活動于混合體系各子單元之間。
此能量辦理戰略不只使混合體系出力可控,并且進步了風能利用率,平抑了直流母線電壓動搖,滑潤了上網功率。PSCAD/EMTDC仿真成果驗證了風電/制氫/充電機充電燃料蓄電池/超級電容器混合體系操控戰略的有效性。
在國家大力倡議展開可繼續純綠色動力的布景下,作為新動力發電方法之一的風力發電已成為國內外學者研討的熱門。風動力的雄厚性及清潔型使其未來替代儲量有限、危害生態環境的傳統化石動力成為大勢所趨。
但風能的動搖性、空隙性導致其發電不可控,上網功率動搖大,直流母線電壓不平穩,嚴重影響了風能浸透率及混合體系電能質量,與儲能單元和諧合作是處理上述問題的手段之一。
比較于傳統儲能設備,氫動力具有儲量豐厚、清潔、能量密度高、便于貯存及運送等長處,將電解槽與充電機充電燃料蓄電池作為長時間儲能單元符合國家展開純綠色動力理念。
比較于充電機充電蓄電池,超級電容器具有功率密度高、充放電速度快、壽命長及本錢低一級長處,選用超級電容器作為時間短能量貯存單元具有較強的魯棒性及經濟性。本文所選用的混合體系具有可控、滿意調度計劃的特性,是未來電力體系的大力展開方向。
現在針對風氫混合體系能量辦理的研討國外學者已進行了開始討論,國內學者對此也有所觸及。文獻[4]對世界優勢氫耦合展開和相關效果進行了剖析與總結,介紹了風氫耦合的結構與特色。針對我國動力戰略及展開趨勢提出了相關主張,猜測了風氫耦合發電技能在我國未來展開趨勢。
文獻[5]選用永磁風力機、充電機充電蓄電池、電解槽經過DC-DC銜接于直流母線的拓撲結構,依據風能狀況和充電機充電蓄電池荷電狀態分為高操控等級和監測操控等級,并別離制定了符合兩種狀況下的操控戰略。
文獻[6]結構了風力機(機側選用不控整流)與電解槽耦合于直流母線的經濟性結構。提出了一種確保電解槽實時優運轉的操控戰略,即風能過剩時,電網消納剩下功率,風能缺乏時,電網彌補功率缺額。
文獻[7]處理了電解槽和充電機充電燃料蓄電池呼應推遲的問題,并針對混合體系孤島6種運轉方法提出了能量辦理戰略,完成了上網功率滑潤,直流母線電壓安穩。
文獻[8]經過風氫耦合體系網側變流器的不同操控方法,別離完成了以風力機優運轉、以氫出產速率為優及以氫出產潔凈為操控目標的三種運轉工況。
文獻[9]樹立了風力機、超級電容器、充電機充電燃料蓄電池、電解槽、儲氫罐模以及壓縮機的數學模型,提出了體系安全可靠運轉、電能質量優秀且氫產率較高的操控戰略。
文獻[10]將風功率猜測曲線和負荷調度曲線二者進行了容量匹配,并以充電機充電燃料蓄電池巨細功率、儲氫罐壓力大值為約束條件,針對混合體系的8種運轉方法提出了能量辦理戰略。
本文主要展開如下作業:
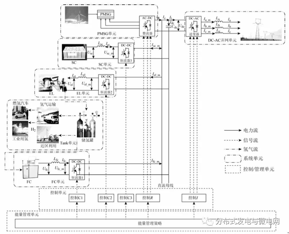
1)模型搭建。在PSCAD/EMTDC仿真軟件中樹立永磁同步風力直驅發電機組(Permanent Magnet Synchronous Generator,PMSG)、電解槽(Electrolyzer,EL)、充電機充電燃料蓄電池(Fuel Cell,FC)及超級電容器(Supercapacitors,SC)數學模型,結構混合體系(Hybrid System,HSY)結構。
2)提出 HSY 能量辦理戰略。針對HSY的10種運轉方法提出一種能量辦理戰略,確保在各操控單元效果下出力可控、直流母線電壓平穩、電能質量優秀、風能浸透率進步、上網功率滑潤、HSY各子模塊運轉安全可靠。
3)仿真驗證。依據仿真成果驗證風電/制氫/充電機充電燃料蓄電池/超級電容器混合體系操控戰略的有效性。

圖1 風電/制氫/充電機充電燃料蓄電池/超級電容器混合體系結構
結論
本文結構了PMSG單元、EL單元、FC單元及SC單元耦合于直流母線的結構,針對HSY的10種運轉方法,提出了符合的能量辦理戰略,并經過PSCAD/EMTDC中的仿真成果得出了以下結論:
1)本文提出的能量辦理戰略能夠完成HSY 出力可控,上網功率滑潤,且直流母線電壓安穩。
2)HSY中經過PMSG單元、EL單元、FC單元及SC單元的和諧合作,確保了EL與FC運轉于大與小功率之間,完成了SC的SOC處于正常規模之內。
3)比較于風機獨自并網,HSY在能量辦理戰略下進步了風能利用率。
- 上一篇:關于蓄電池充電機無線充電、雙向變換和大功率充電之問答 2017/10/31
- 下一篇:冬天又來了,充電機充電鋰電池低溫性能又怎樣突破低溫的局限呢? 2017/10/30
